傳統的石灰石煅燒的用料規格一般在30-80mm,石灰石礦山在加工石料過程中,都將產生一種石粉廢料。石粉直徑在5mm左右,所占礦山總量約在35%左右。除去部分一公分石料用作筑路外,小于一公分的石粉成為廢料被閑置。這些石粉廢料在上個世紀大多用來鋪墊鄉間土路,隨著柏油路面的普及,這些礦山廢料不能充分利用,成為礦山加工后公害,使得礦山利用率基本維持在百分之50左右,各礦山石粉堆積如山,不但浪費了大量不可再生的資源,而且隨著越來越多的廢料產生,對環境產生的威脅越來越大。如果能夠提供一種能夠煅燒石粉廢料的石灰回轉窯,將這些廢料變廢為寶,使不可再生的資源得到充分利用,可以減少大量的資源浪費,減輕環境污染,同時也能大大降低石灰石煅燒的成本壓力,是解決冶金燒結、民用、建筑、筑路用灰的一個良好途徑。
一種可煅燒石粉的石灰回轉窯,該煅燒窯可使礦山利用率達到到百分之百,減少了資源浪費,減輕了環境污染。

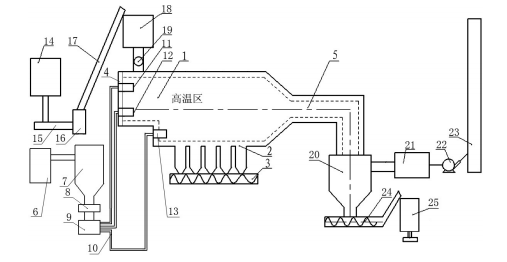
上圖中對應的部件名稱為:1窯體、2恒溫倉、3出灰絞龍、4窯頂蓋、5粉灰煙氣通道、6煤粉制備裝置、7煤粉料倉、8螺旋煤粉分配器、9煤粉噴吹風機、10煤粉輸送管、11上層噴燒器、12二層噴燒器、13底部噴燒器、14碎石粉碎裝置、15輸送帶、16粉碎料倉、17提升輸送機、18給料倉、19螺旋上料機、除塵器包括20旋風除塵裝置和21布袋除塵裝置、22主排煙風機、23煙囪、24粉灰絞龍、25粉灰裝袋裝置。
為解決上述技術問題,采用如下技術方案:一種可煅燒石粉的石灰回轉窯,其特征在于:由環;剞D窯窯體、與窯體連通的上料裝置、煤粉噴燒裝置、粉灰收集排煙裝置組成,窯體為臥式長方體形套筒窯體、窯體底部設有恒溫倉,恒溫倉底部設有出灰絞龍,窯體一側設置窯頂蓋、另一側逐漸收窄與粉灰煙氣通道連接;煤粉噴燒裝置包括煤粉制備裝置、安裝于煤粉制備裝置后方的煤粉料倉、位于煤粉料倉下方的螺旋煤粉分配器和煤粉噴吹風機、連接在煤粉噴吹風機后方的煤粉輸送管、安裝在煤粉輸送管后方的煤粉噴燒器,煤粉噴燒器安裝在窯體的窯頂蓋內側,煤粉噴燒器按高度分為上層噴燒器、二層噴燒器、底部噴燒器。
作為本技術方案的進一步改進,所述上料裝置包括碎石粉碎裝置、與碎石粉碎裝置通過輸送帶連接的粉碎料倉、與粉碎料倉通過提升輸送機連接的給料倉、位于給料倉底部的螺旋上料機,螺旋上料機底部出料口安裝于窯體的煤粉噴燒器內側。
作為本技術方案的進一步改進,粉灰收集排煙裝置包括與粉灰煙氣通道連接的旋風除塵裝置、連接在旋風除塵裝置后方的布袋除塵裝置、布袋除塵裝置后方通過主排煙風機與煙囪連接,所述旋風除塵裝置底部設有粉灰絞龍、和粉灰裝袋裝置。
可煅燒石粉的石灰回轉窯,將石粉廢料粉碎后直接進行煅燒,采用分層煅燒的原理,利用煤粉噴燒器的射流推動力,石粉生料落入窯體內后,細粉先在上層噴燒器的噴吹煅燒下,已經完成煅燒,在上層噴燒器射流推動力的作用下,向前移動進入高溫區煅燒后,部分進入粉灰煙氣通道,部分落入后方的恒溫倉;顆粒大的石粉生料經上層噴燒器初步煅燒后下落,經過二層噴燒器高溫再次煅燒后,被二層噴燒器的射流推動力送入高溫區繼續煅燒;底部噴燒器負責對落入底部的顆粒大的石料繼續煅燒,并將煅燒結束的石灰成品推入恒溫倉,由出灰絞龍送出。該技術改變了目前石灰回轉窯僅能煅燒塊狀石料的狀況,使礦山利用率達到到百分之百成為現實,減少了礦山資源浪費。