• <li id="ooooo"></li>
  • <li id="ooooo"><table id="ooooo"></table></li>
    <tt id="ooooo"><table id="ooooo"></table></tt>
  • <li id="ooooo"></li>
  • 全國免費咨詢電話:400-811-7869
    您當前所在位置是:回轉窯網>>產品中心>>文章內容

    氫氧化鈣生產線 

    氫氧化鈣裝配圖

         氫氧化鈣簡介

    氫氧化鈣樣品

    氫氧化鈣裝袋

            氫氧化鈣(消石灰)是一種白色粉末狀固體,微溶于水。氫氧化鈣具有堿的通性,是一種中強堿。氫氧化鈣是二元強堿,但微溶于水。氫氧化鈣在工業中有廣泛的應用。其為白色粉末,由生石灰和水反應生成,它的飽和水溶液叫做石灰水。是常用的建筑材料,也用作殺菌劑和化工原料等。

         氫氧化鈣生產線構成

     
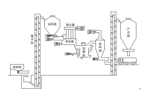
    氫氧化鈣生產線結構圖
     
            氫氧化鈣生產線同時也被稱為消石灰生產線,其氫氧化鈣設備構成包括有:原料倉、顎式破碎機、斗式提升機、喂料倉、螺旋輸送機、一級消化器、二級消化器、脈沖除塵器、螺旋輸送機、斗式提升機、選粉機和集粉器。
            根據其生產特性的不同我們可以將其分為以下幾個系統:
            破碎系統。在實際的生產操作中可以配置小型顎式破碎機共同使用。
            上料系統。包括有提升機和螺旋輸送機。
            消解系統。其內部包含了石灰消解倉。
            消化系統。其設備中含有化灰機設備。
            選粉系統。也就是我們通常所說的選粉機。
            除塵系統。即脈沖除塵器(干粉攪拌機)。
            豫暉礦山業制造氧化鋅,赤鐵礦,白灰煅燒等大型回轉窯設備,較新升級換代氫氧化鈣生產線是公司拳頭產品,是具備國際先進水平的高能低耗設備,技術力量雄厚,產品性能穩定,檢測手段完備、售后服務完善,深得用戶信賴,氫氧化鈣生產線廠家就到豫暉礦山。電話:0371-55018888。
    創建時間 2015-01-05 來源 回轉窯網 瀏覽
    主營產品節能球磨機
    環保石灰窯 破碎機
    回轉窯設備 選礦設備
    網站首頁 公司簡介 產品中心 新聞資訊 技術資料 行業知識 服務中心 聯系我們 html-xml
    推薦新品:專業回轉窯生產廠家 Copyright © 河南豫暉礦山機械有限公司 版權所有 河南省鄭州市化工西路
    全國免費咨詢電話:400-811-7869 電話:0371-55018888 手機:13803857310(白經理) 豫ICP備10209222號-2 亚洲中文字幕男人的天堂喷水